You may be trying to access this site from a secured browser on the server. Please enable scripts and reload this page.
Turn on more accessible mode
Turn off more accessible mode
Skip Ribbon Commands
Skip to main content
Turn off Animations
Turn on Animations
To navigate through the Ribbon, use standard browser navigation keys. To skip between groups, use Ctrl+LEFT or Ctrl+RIGHT. To jump to the first Ribbon tab use Ctrl+[. To jump to the last selected command use Ctrl+]. To activate a command, use Enter.
Browse
Tab 1 of 2.
View
Tab 2 of 2.
Follow
Edit
Item
Version History
Shared With
Delete Item
Manage
CANTEACH Home
Currently selected
About Us
Overview
Introduction to CANDU
Mandate
Partners
Credits
Contact Us
Links
Publication Library
Image Library
Image Library
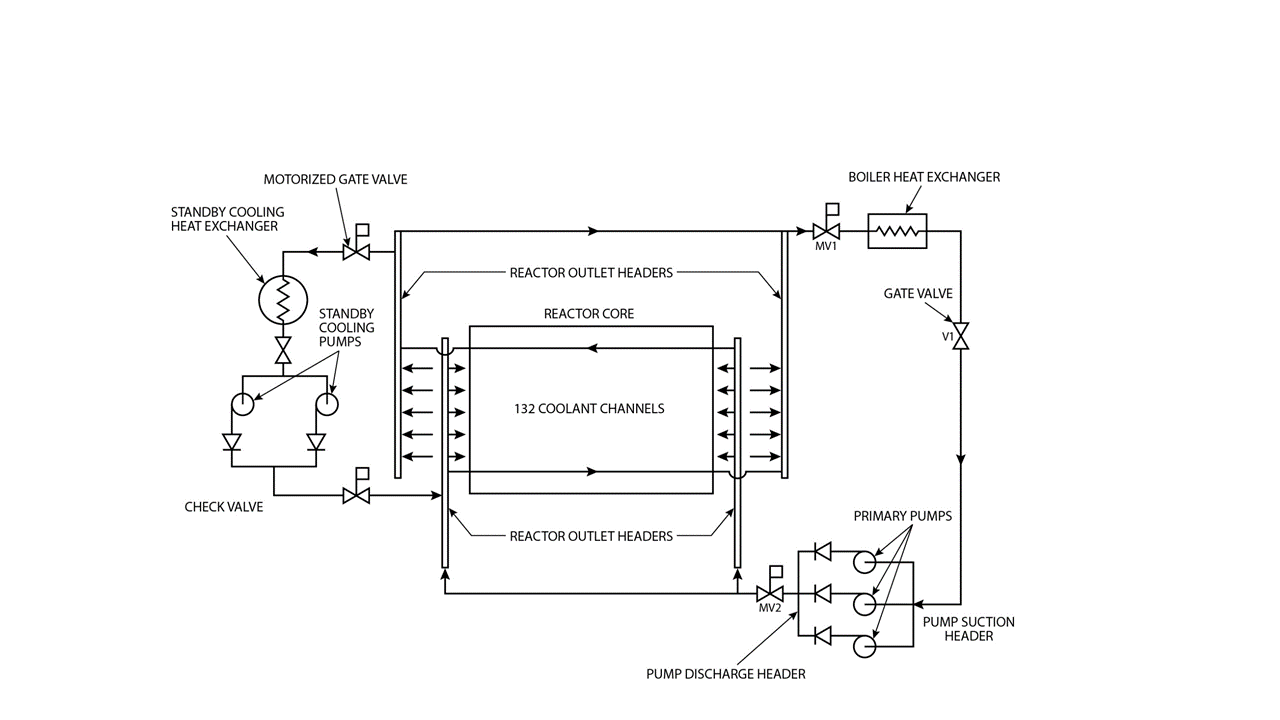
: Chapter6-image011
19980102-Intro_to_CANDU6_China
It looks like your browser does not have JavaScript enabled. Please turn on JavaScript and try again.
Browse Publications Library
By Organization
By System
By Discipline
By Topic
By Phase
By Audience
Collections
Recent
logos
Site contents
Manage Permissions
Name
File Type
gif
Preview
Title
Description
Date Picture Taken
Published Date
Organization
SI
Discipline
Topic
Concept
Phase
Audience/Level
Source
Picture Size
1280 x 720
Content Type:
Picture
Created at
by
Last modified at
by